SR4P2A1B24N/P-M
产品特点:1、继电器输出:2个常开触点,1个常闭辅助触点;2、具有自动和可监控的手动复位功能;3、具有可监控的抑制功能(双路有效);4、为监控外部接触器/继电器提供反馈控制循环。该继电器符合以下安全要求:1、电路中带有自我监控的冗余电路;2、即使有一个元件损坏,安全功能仍然有效;...
产品特点:
1、继电器输出: 2个常开触点,1个常闭辅助触点;
2、具有自动和可监控的手动复位功能;
3、具有可监控的抑制功能(双路有效);
4、为监控外部接触器/继电器提供反馈控制循环。
该继电器符合以下安全要求:
1、电路中带有自我监控的冗余电路;
2、即使有一个元件损坏,安全功能仍然有效;
3、在每个开关周期中通过正确的断开和闭合可以自动检测继电器的安全功能。
技术参数:
|
复位 |
手动、自动 |
|
电源 |
24VDC |
|
功耗 |
3W |
|
输出触点 |
2N/O,1N/C |
|
切换容量 |
AC-15,5A/250V; DC-13,6A/24V |
|
释放缓冲时间 |
<15ms |
|
诊断覆盖率 |
>99% |
|
平均无危险故障时间 |
374a |
|
平均每小时危险失效率 |
2.0mm×10-8 |
|
防护等级 |
IP50 |
|
工作温度 |
-10-+55℃ |
|
储存温度 |
-40-+85℃ |
|
最大导线截面积 |
2.5mm2 |
|
最大线缆长度 |
100m |
|
尺寸 |
96(L)×22.5(W)×116(H)mm |
|
符合标准 |
EN 60947-5-1, EN 61000-6-2, EN 61000-6-3, |
|
IEC/EN 60204-1, EN ISO 13849-1 |
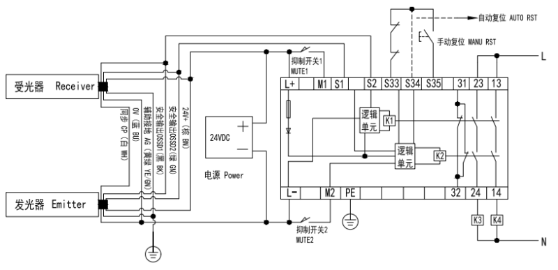
接线图:
